Промышленные установки по первичной переработке нефти
Процесс первичной переработки нефти (прямой перегонки), с целью получения нефтяных фракций, различающихся по температуре кипения без термического распада, осуществляют в кубовых или трубчатых установках при атмосферном и повышенном давлениях или в вакууме. Трубчатые установки отличаются более низкой достаточной температурой перегоняемого сырья, меньшим крекингом сырья, и большим КПД. Поэтому на современном этапе нефтепереработки трубчатые установки входят в состав всех нефтеперерабатывающих заводов и служат поставщиками как товарных нефтепродуктов, так и сырья для вторичных процессов (каталитического крекинга, риформинга, гидрокрекинга, коксования, изомеризации и др.).
В зависимости от давления в ректификационных колоннах трубчатые установки подразделяются на атмосферные (АТ). Вакуумные (ВТ) и атмосферно-вакуумные (АВТ).
По числу ступеней испарения (количеству ректификационных колон) различают трубчатые установки
· однократного испарения — на одной ректификационной колонне получает все дистилляты — от бензина до вязкого цилиндрового. Остатком перегонки является гудрон.
· двукратного испарения — сначала при атмосферном давлении нефть перегоняется до мазута, который потом перегоняется в вакууме до получения в остатке гудрона. Эти процессы идут в двух колоннах.
· трехкратного испарения — используются две атмосферные колонны и одна вакуумная. В первой колоне из нефти отбирают только бензин, во второй — отбензиненая нефть перегоняется до мазута, в третей — мазут до гудрона.
· четырехкратного испарения — установка с доиспарительной вакуумной колонной для гудрона в концевой части.
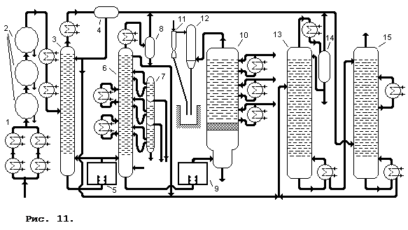
Широкое распространение нашла комбинация ЭЛОУ-АВТ-комплекс вторичной переработки. Технологическая схема комбинированной установки ЭЛОУ-АВТ приведена на рис. 11. Подогретая в теплообменниках — 1 нефть с температурой 120—140°С поступает в комплекс дегидраторов — 2, где подвергается термохимическому и электрообезвоживанию и обессоливанию в присутствии воды, деэмульгатора и щелочи. Подготовленная таким образом нефть снова дополнительно подогревается в теплообменниках и с температурой 220°С поступает в колонну — 3. Сверху этой колонны отбирается фракция легкого бензина и выводится через теплообменник и сепаратор — 4, откуда частично изымается для орошения колонны. Остаток снизу колонны подается в печь — 5, где нагревается до 330°С, и поступает в качестве дополнительной горячей струи в колонну — 3 и как сырье в колонну — 6. Сверху колонны — 6
![]() |
Материальный баланс переработки нефти на комбинированной установке ЭЛОУ-АВТ приведен ниже:
|
Взято |
% |
|
Нефть |
100 |
|
Газ |
2,00 |
|
Вода и соли |
2,50 |
|
Получено |
% |
|
Сухой газ |
0,18 |
|
Головка стабилизации |
2,82 |
|
Фракции | |
|
· бензиновые |
13,29 |
|
· керосиновые |
16,27 |
|
· дизельные |
16,94 |
|
· 350—420°С |
10,60 |
|
· 420—490°С |
11,40 |
|
Гудрон |
30,00 |
|
Вода, соли |
2,50 |
|
Потери |
0,50 |
Дополнительно
Репрезентативная теория измерений и её применения
Репрезентативная теория
измерений (РТИ) согласно принятой в обзоре [1] классификации научных
направлений является одной из составных частей статистики объектов нечисловой
природы. Основные понятия этой теории и некоторые ее применения рассматривались
в обзорах [1,2], в которых приведено так ...
Кибернетика и синергетика – науки о самоорганизующихся системах
Фронт современной науки простирается от
сравнительно частных, конкретных концепций относительно различных областей
физического и химического мира, до глубочайших теорий, охватывающих различные
сферы природы, общества и технической деятельности человека. К последним
следует отнести кибернетику и ...
