Полимерные электреты, их свойства и применение

а как метод исследования - электретно-термическим анализом

и имеет множество вариантов практической реализации.

Релаксация, близкая к изотермической, наблюдается при хранении или эксплуатации электретов в комнатных, лабораторных условиях, когда колебания температуры окружающего воздуха невелики. Изотермическая релаксация при постоянной, нередко значительно превышающей комнатную, температуре используется как метод научного исследования электретов.

Рис 22 Кривые изотермической релаксации поверхностного потенциала при разных температурах (Т1< Т2)

В зависимости от регистрируемой на опыте физической величины изотермическая и термостимулированная релаксации могут иметь разные названия и аппаратную реализацию. В изотермических методах регистрируют зависимость от времени при постоянной температуре поверхностного потенциала (ИТРП), эффективной поверхностной плотности заряда (ИТРЗ). На рис. 22 показаны типичные кривые ИТРП.

В термостимулированных методах регистрируется зависимость от температуры поверхностного потенциала (ТСРП), тока разрядки (ТСД или ТСР). При этом температура обычно повышается по линейному закону:

Т=Т0+βt (48)

Типичные кривые ТСРП показаны на рис. 23, а ТСД - на рис. 24. На кривых ТСД обнаруживаются один или несколько максимумов, связанных с несколькими сортами ловушек и механизмами разрядки.

Рис. 24

Для каждого кристаллического или полимерного диэлектрика вид кривых ТСРП или ТСД индивидуален. Кривые отличаются по области начала релаксации заряда или поляризации, скорости спада поверхностного потенциала V, форме и высоте пиков. Анализ кривых позволяет определить параметры диполей или ловушек - энергию активации, частотный фактор и др. Подробнее этот вопрос будет рассмотрен ниже.

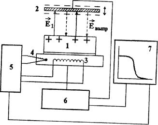
Схема установки для регистрации кривых ТСРП показана на рис. 25. Она практически не отличается от установки для измерения поверхностного потенциала с вибрирующим зондом, но в качестве регистрирующего прибора используется двухкоординатный самопишущий потенциометр или графопостроитель. Установка снабжена нагревателем, температура которого повышается по линейному закону с заданной скоростью с помощью специального блока регулировки. Термопара позволяет измерять температуру и используется в цепи обратной связи регулятора температуры. Графопостроитель вычерчивает кривую ТСРП - график V(Т).

Рис. 25. Схема регистрации ТСРП:-1 - электрет; 2 - вибрирующий электрод; 3 - нагреватель нижнего электрода: 4 -термопара; 5 - регулятор температуры; 6 - компенсационный измеритель поверхностного потенциала; 7 - двухкоординатный потенциометр

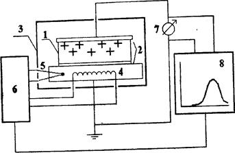
На рис. 26 и 27 показаны схемы установок для регистрации токов термостимулированной релаксации в условиях «короткозамкнутой» цепи (оба электрода касаются поверхности диэлектрика или напылены на него) и «разомкнутой» цепи (с воздушным зазором между электретом и измерительным электродом).

Второй способ более информативен, так как предотвращается касание электродом заряженной поверхности, в результате которого может произойти разрядка, осаждение заряда противоположного знака за счет электрических разрядов и т.п. явления. Кроме того, метод короткозамкнутой цепи «не замечает» некоторые релаксационные процессы, например, релаксацию заряда или поляризации электрета за счет собственной проводимости. Но данный способ технически более сложен, так как возникает проблема поддержания величины воздушного зазора в процессе нагревания. Особенностью обеих установок является наличие прибора для измерения крайне слабых токов (до А) - электрометра.Сигналы от термопары и электрометра подаются на вход двухкоординатного самописца или графопостроителя для вычерчивания кривых ТСР.

Рис. 26. Регистрация тока термостимулированной разрядки в условиях «короткозамкнутой» - цепи: 1 - электрет; 2 -электроды; 3 - измерительная камера; 4 - спираль нагревателя; 5 - термопара; 6 - регулятор температуры; 7 - электрометр; 8 - двухкоординатный потенциометр

Перейти на страницу: 10 11 12 13 14 15 16 17 18 19 20

Дополнительно

Численная модель эволюции плавающих на сферической мантии и взаимодействующих континентов
С развитием методов численного моделирования глобальных геодинамических процессов появилась возможность исследовать механизм дрейфа континентов с периодическим объединением их в суперконтиненты типа Пангеи. В предыдущих работах авторов разработан метод численного решения системы уравнений переноса ...

Расчет релаксационного генератора на ИОУ
Разработать и рассчитать релаксационный генератор на ИОУ (интегральной схеме операционного усилителя) в соответствии с данными, представленными: · вид генератора - мультивибратор · режим работы – автоколебательный · период следования импульсов Т, мс – 0.09 · ...

Меню сайта